Распиновка генератора ауди 80 б3
Ступичный подшипник Ауди 80 Б3 – выбор и пошаго...
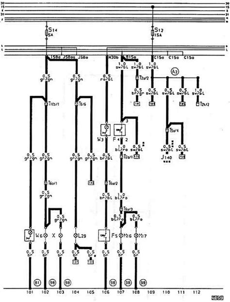
Схема подключения генератора ауди 80 б3 - 85 фото
Подшипники задней ступицы внутр. +нар. VW Passa...
Ауди 80 б3 схема генератора
Схема подключения генератора на ауди 80 б3
Замена и усиление опорного подшипника Ауди 80 с...
А вот и электрика — Audi 80 (B3), 1,8 л, 1988 г...
Передний ступичный пошипник — Audi 80 (B3), 1,8...
Спирачни апарати Ауди 80 б3 гр. Шумен Бялата пр...
Ауди 80 б3 б4 разборка: 1 800 грн. - Підшипники...
Разные подшипники Ауди 80 бочка B3 - YouTube
Заменил подшипники генератора — Audi 80 (B3), 1...
Заменил сцепление. — Audi 80 (B3), 1,8 л, 1991 ...
Купить генератор на Ауди 80 / 90 80 (B3) седан,...
Переборка генератора на Audi 80 - Библиотека ру...
Подушка ДВС — Audi 80 (B3), 2 л, 1987 года | ра...
Продам двигатель Ауди 80 В3 1.8 — DRIVE2
Генератор ауди 80 1.8 90к.с. гр. Плевен Сторгоз...
Замена генератора Ауди 80 Б4
Глава Оборудвана За Ауди 80 Б3 1.8с / Audi 80 B...
Коленвал и коренные подшипники - проверка (Ауди...
Генератор ауди 80 100: 1 000 грн. - Генератор, ...
Убитые рулевые наконечники — Audi 80 (B3), 1,8 ...
Амортисьори на багажника за Ауди 80 Б3 гр. Плев...