Теория автоматов, конечные автоматы
Программируемый швейный автомат Brother BAS-311...
Программируемый бюджетный портативный IC-автома...
Программируемый управляющий автомат. Схема, опи...
Автоматический свободно программируемый швейный...
Программируемый швейный автомат Ronmack RM-6040...
Швейный программируемый автомат для обработки к...
Карманный программируемый швейный автомат Somax...
Портальный программируемый швейный автомат JUIT...
Программируемый робот HIPER КУЗЯ купить за 2990...
Kimberly-Clark 6994 Программируемый автомат. ди...
АФОМК-16-КОМБО | ГК ЭМКО
Устройства автоматики » Электрик Инфо
Программируемый швейный автомат SEWQ SGY2 19130...
Купить Умное реле-автомат Zigbee - программируе...
Программируемый логический контроллер: умный по...
Автоматизация производственных процессов, автом...
Что такое автоматика и что изучает?
Свободно программируемый автомат для шитья в бо...
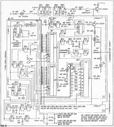
Радиосхемы. - Программируемый автомат световых ...
Проектирование управляющих автоматов. Управляющ...
Отзыв про Цифровой программируемый автомат защи...
6.1 Управляющий автомат с программируемой логикой
Программируемый контроллер автоматизации SC30 S...
Первый в мире программируемый автомат, известны...
Швейный программируемый автомат для пришивания ...