Потерял основной ключ — ЗАЗ Forza, 1,5 л, 2015 ...
Zaz forza ЗАЗ форза: 2 200 $ - ЗАЗ Степная на Olx
Ключ от M13 — ЗАЗ Lanos, 1,5 л, 2012 года | акс...
Заз форза или чери бонус А13 убираем горящий га...
ЗАЗ Forza (ZAZ Форца): характеристики, цена - К...
Руководство по ремонту ZAZ Forza (ЗАЗ Форза), к...
Задня оптика та освітлення на ZAZ Forza
Установка ремня генератора заз форза - NEVINKA-...
ЗАЗ Forza - цены, отзывы, характеристики Forza ...
Реле Регулятор Генератора Шоколадка со Щетками ...
Чехол на ключ. — ЗАЗ Forza, 1,5 л, 2013 года | ...
Замок зажигания для zaz forza - купить недорого...
ЗАЗ Forza (zaz Forza) 2024 - обзор модели c фот...
ZAZ Forza Sedan (ZAZ Forza Sedan) - стоимость, ...
Чехол на ключ — ЗАЗ Forza, 1,5 л, 2012 года | т...
Ключ активації Forza Motorsport 7 (Форза Моторс...
Ключ ZAZ Forza - Лучшая Цена. Лучший Выбор.
"заз-форза" (zaz forza): технические характерис...
КАК КУПИТЬ FORZA HORIZON 4 В РОССИИ В STEAM ? -...
Ключ балонный 19 J15 и A13. Колесный ключ Форза...
"ЗАЗ-Форза" (ZAZ Forza): технические характерис...
Схема предохранителей на заз форза
Контактная Группа Замка Зажигания ЗАЗ Форза (Ch...
ZAZ Forza - характеристики и цена, фотографии и...
ZAZ FORZA Руководство по ремонту
Авто Ключ ZAZ Forza (ЗАЗ Форза) - YouTube
AUTO.RIA – Продаж ЗАЗ Форза I покоління бу в По...
Замок зажигания (сердцевина) CDN на ZAZ FORZA, ...
Гаечные ключи Forsage (Форсаж) – купить гаечный...
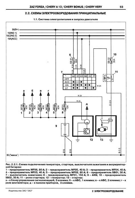
ЭЛЕКТРОСХЕМА ЗАЗ ФОРЗА - СХЕМА ЭЛЕКТРООБОРУДОВАНИЯ